故障电弧保护器ZL-AFDD

产品分类:故障电弧

浙江省乐清市柳市镇新光工业区 0577-6279 8889 1836420255@qq.com

技术参数

■ 型号规格: ZG-AFDD

■ 额定工作电流: 1-63A

■ 工作电压: AC220V

■ 工作环境: -23~+55°C, 湿度: < 90%

■ 外形尺寸: 1P+N(54*94*65mm)     2P+N(72*94*65mm)

■ 安装方式: 35mm标准导轨安装

功能特点

■ 电压保护,额定值AC230V,过压及欠压保护

■ 电流保护,额定值AC63A及以下,过电流保护

■ 额定短路分断能力icn(kA): 4.5

■ 防护等级: IP20

■ 接线能力mm: 1-25

■ 海 拔:≤2000m

■ 安装环境:无显著振动和冲击的地方

外形尺寸图

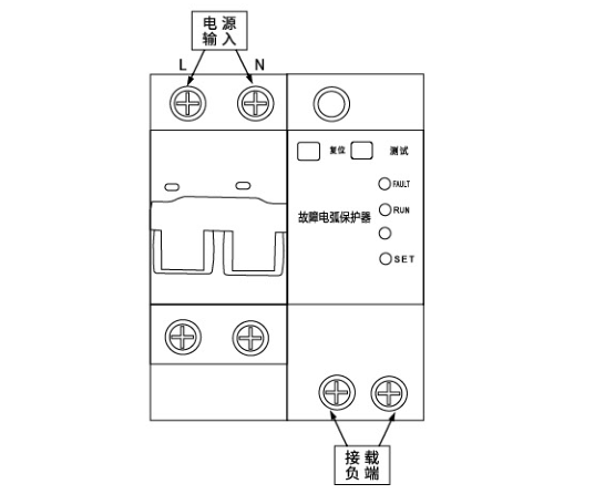
接线原理图